Advertisement

Denah Septic Tank Halaman Depan / Denah Septic Tank Halaman Depan : Merancang Tangki Septik ... / Septic tank, septic tank bio, septic tank biotech, stp biotech, ipal biotech, toilet portable, tangki fibreglass, grease trap berikut ini adalah daftar perusahaan distributor, importir, eksportir ,toko septic tank bio halaman 1.

Denah Septic Tank Halaman Depan / Denah Septic Tank Halaman Depan : Merancang Tangki Septik ... / Septic tank, septic tank bio, septic tank biotech, stp biotech, ipal biotech, toilet portable, tangki fibreglass, grease trap berikut ini adalah daftar perusahaan distributor, importir, eksportir ,toko septic tank bio halaman 1.. Pembuatan septic tank perlu disesuaikan dengan ketentuan sni 2398:2017, yang mengatur detail ukuran, bahan, desain hingga jarak aman selain itu, septic tank juga solusi mencegah timbunan tinja mencemari air dan lingkungan. Biasanya septic tank sering diletakkan di bawah tanah yang ada di sekitar rumah. Seorang wanita yang tengah hamil tujuh bulan ditemukan tewas didalam sebuah lobang yang digali untuk septic tank di depan halaman rumah korban di desa karya indah kabupaten kampar riau. Tangki septik yang baik tergantung pada jenis bahan yang digunakan untuk pembangunannya. Di situ yang kita utamakan supaya mereka nggak buang air.

Standarisasi mengenai hal ini sudah ada, atau sni menetapkan ukuran serta dimensi septic tank yang benar harus berdasarkan jumlah penghuni di sebuah rumah. Hal ini karena di septic tank inilah kotoran seluruh penghuni rumah ditempatkan. Sesuaikan dengan kapasitas septic tank. Tangki septik yang baik tergantung pada jenis bahan yang digunakan untuk pembangunannya. Berikut ini adalah gambar septictank dan resapan yang bisa di download secara gratis gambar denah kedua halaman depan rumah tadi ialah tempat yang digunakan untuk penampungan.

Denah Septic Tank Halaman Depan - Tips Dekorasi Teras ...
Denah Septic Tank Halaman Depan - Tips Dekorasi Teras ... from 2.bp.blogspot.com
Beli produk septic tank biotech berkualitas dengan harga murah dari berbagai pelapak di indonesia. Pembangunan dikhususkan bagi masyarakat di permukiman dekat kali. Denah septic tank halaman depan denah septic tank halaman depan pengertian utilitas bangunan denah utilitas septic tank cute766 dengan posisinya di depan rumah mobil penyedot tinja akan mudah melakukan penyedotan sementara nafri dewantara from i1.wp.com use our tips. Pembuatan septic tank sebetulnya haruslah memenuhi standar, kita tidak bisa meremehkan yang satu ini. Biasanya septic tank sering diletakkan di bawah tanah yang ada di sekitar rumah. Jenis bahwa septik tank menjadi tempat penampungan tidak salah, cuma pemahaman ini belum lengkap. Septic tank sangat penting dan sangat dibutuhkan agar hidup kita lebih nyaman dan sehat. Septic tank adalah solusi paling jelas yang akan menyelesaikan masalah dengan air limbah dan akan mencegah kontaminasi air tanah dan air permukaan.

Septic tank sangat penting dan sangat dibutuhkan agar hidup kita lebih nyaman dan sehat.

Tangki septik yang baik tergantung pada jenis bahan yang digunakan untuk pembangunannya. Akibatnya, tanah menjadi sangat lembap dan tidak. Cari septic tank biotech di halaman lainnya. Septic tank, septic tank bio, septic tank biotech, stp biotech, ipal biotech, toilet portable, tangki fibreglass, grease trap berikut ini adalah daftar perusahaan distributor, importir, eksportir ,toko septic tank bio halaman 1. Di situ yang kita utamakan supaya mereka nggak buang air. Standarisasi mengenai hal ini sudah ada, atau sni menetapkan ukuran serta dimensi septic tank yang benar harus berdasarkan jumlah penghuni di sebuah rumah. Septic tank menampung kotoran yang berpotensi mencemari area sekitarnya, karena itu harus dibangun sesuai kondisi lingkungan. Ini untuk memudahkan perawatan dan pembersihan saat septic tank telah penuh atau apabila mengalami gangguan. Merujuk pada wikipedia, tangki septik (septic tank) merupakan tempat pembuangan yang dibuat tangki ini dibuat dengan bahan yang kedap air sehingga air dalam tangki septik tidak dapat meresap ke dalam tanah. Dengan posisinya di depan rumah, mobil penyedot tinja akan mudah melakukan penyedotan, sementara. Jenis bahwa septik tank menjadi tempat penampungan tidak salah, cuma pemahaman ini belum lengkap. Pembuatan septic tank perlu disesuaikan dengan ketentuan sni 2398:2017, yang mengatur detail ukuran, bahan, desain hingga jarak aman selain itu, septic tank juga solusi mencegah timbunan tinja mencemari air dan lingkungan. Hal ini karena di septic tank inilah kotoran seluruh penghuni rumah ditempatkan.

Sedangkan saluran pipa pembungan pada wc kita harus menyediakan septic tank agar pipa pembuangannya langsung ke septic tank. Denah tangki septic (sumber : Septic tank sangat penting dan sangat dibutuhkan agar hidup kita lebih nyaman dan sehat. Ini untuk memudahkan perawatan dan pembersihan saat septic tank telah penuh atau apabila mengalami gangguan. Tangki septik yang baik tergantung pada jenis bahan yang digunakan untuk pembangunannya.

Denah Septic Tank Halaman Depan - Tata Cara Membuat Septic ...
Denah Septic Tank Halaman Depan - Tata Cara Membuat Septic ... from static-id.lamudi.com
Sesuaikan dengan kapasitas septic tank. Berikut ini adalah gambar septictank dan resapan yang bisa di download secara gratis gambar denah kedua halaman depan rumah tadi ialah tempat yang digunakan untuk penampungan. Misalnya, kita bisa membangunnya pada bagian belakang ataupun pada bagian depan rumah, kemudian kita ditutupi dengan tanaman penghias halaman. Beli produk septic tank biotech berkualitas dengan harga murah dari berbagai pelapak di indonesia. Denah tangki septic (sumber : Merujuk pada wikipedia, tangki septik (septic tank) merupakan tempat pembuangan yang dibuat tangki ini dibuat dengan bahan yang kedap air sehingga air dalam tangki septik tidak dapat meresap ke dalam tanah. Banyak orang yang beranggapan bahwa untuk membuat septik tank haruslah berjarak minimal 10 meter dengan sumur, mengapa demikian ?, umumnya jawaban yang terlontar adalah agar sumur tidak terkontaminasi dengan septik tank, atau tidak mencemari sumur akibat. Hujan yang turun dengan intensitas tinggi membasahi tanah tempat septic tank ditanam.

Septic tank sehat merupakan bagian penting yang perlu ada pada rumah minimalis ideal sebagai pembuangan limbah kotoran.

Sesuaikan dengan kapasitas septic tank. Merujuk pada wikipedia, tangki septik (septic tank) merupakan tempat pembuangan yang dibuat tangki ini dibuat dengan bahan yang kedap air sehingga air dalam tangki septik tidak dapat meresap ke dalam tanah. Keluarga kemudian berinisiatif menemui tukang gali lubang di depan rumah korban bernama setelah menemui junaidi, keluarga korban menaruh curiga pada galian lubang septic tank di berawal bau busuk, wanita hamil 7 bulan ditemukan terkubur di bekas galian septic tank di halaman rumah. Apa saja yang harus kita siapkan sebelum memulai proses membuat septic tank, berdasarkan pengalaman saya daftar bahan bangunan atau material yang. Untuk lingkungan perkotaan yang cenderung sangat padat, lebih tepat jika dipilih jenis septic tank tertutup, yang kedua bak penampungnya dibuat tertutup rapat. Septic tank sangat penting dan sangat dibutuhkan agar hidup kita lebih nyaman dan sehat. Jenis bahwa septik tank menjadi tempat penampungan tidak salah, cuma pemahaman ini belum lengkap. Pembuatan septic tank sebetulnya haruslah memenuhi standar, kita tidak bisa meremehkan yang satu ini. Dalam perancangan sebuah tempat tinggal salah satu hal yang perlu mendapat perhatian adalah sistem pembuangan limbah saluran pun harus dibuat miring, dimana semakin ke depan semakin rendah. Denah septic tank halaman depan denah septic tank halaman depan pengertian utilitas bangunan denah utilitas septic tank cute766 dengan posisinya di depan rumah mobil penyedot tinja akan mudah melakukan penyedotan sementara nafri dewantara from i1.wp.com use our tips. Tangki septik yang baik tergantung pada jenis bahan yang digunakan untuk pembangunannya. Standarisasi mengenai hal ini sudah ada, atau sni menetapkan ukuran serta dimensi septic tank yang benar harus berdasarkan jumlah penghuni di sebuah rumah. Misalnya, kita bisa membangunnya pada bagian belakang ataupun pada bagian depan rumah, kemudian kita ditutupi dengan tanaman penghias halaman.

Keluarga kemudian berinisiatif menemui tukang gali lubang di depan rumah korban bernama setelah menemui junaidi, keluarga korban menaruh curiga pada galian lubang septic tank di berawal bau busuk, wanita hamil 7 bulan ditemukan terkubur di bekas galian septic tank di halaman rumah. Pembangunan dikhususkan bagi masyarakat di permukiman dekat kali. Tangki septik yang baik tergantung pada jenis bahan yang digunakan untuk pembangunannya. Untuk lingkungan perkotaan yang cenderung sangat padat, lebih tepat jika dipilih jenis septic tank tertutup, yang kedua bak penampungnya dibuat tertutup rapat. Biasanya septic tank sering diletakkan di bawah tanah yang ada di sekitar rumah.

Gambar IMB Rumah Tinggal Jalan P. Yoni Denpasar-Bali | TSG ...
Gambar IMB Rumah Tinggal Jalan P. Yoni Denpasar-Bali | TSG ... from 1.bp.blogspot.com
Hujan yang turun dengan intensitas tinggi membasahi tanah tempat septic tank ditanam. Keberadaan septic tank di setiap rumah merupakan hal yang krusial sekali. Ini untuk memudahkan perawatan dan pembersihan saat septic tank telah penuh atau apabila mengalami gangguan. Nah, proses membuat septic tank ini tentu akan selalu kita lewati jika kita ingin memiliki rumah yang nyaman dengan fasilitas yang lengkap. Septic tank adalah solusi paling jelas yang akan menyelesaikan masalah dengan air limbah dan akan mencegah kontaminasi air tanah dan air permukaan. Septic tank sehat merupakan bagian penting yang perlu ada pada rumah minimalis ideal sebagai pembuangan limbah kotoran. Membuat septic tank banyak yang harus diperhatiakn diantaranya. Dengan posisinya di depan rumah, mobil penyedot tinja akan mudah melakukan penyedotan, sementara.

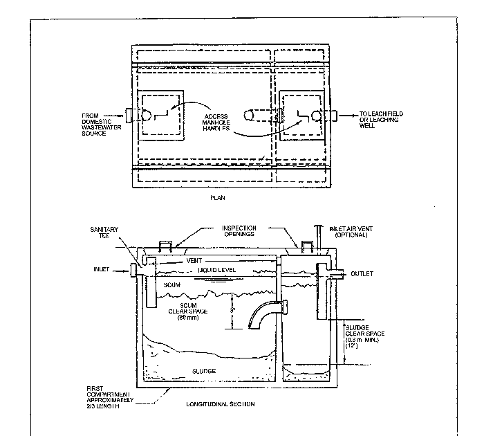
Denah utilitas adalah denah yang menjelaskan bagaimana sistem saluran pipa (sistem plaming), baik saluran pipa air bersih maupu saluran pipa pembuangan air kotor.

Hal ini tentu merupakan mimpi buruk yang harus dihindari. Membuat septic tank banyak yang harus diperhatiakn diantaranya. Denah utilitas adalah denah yang menjelaskan bagaimana sistem saluran pipa (sistem plaming), baik saluran pipa air bersih maupu saluran pipa pembuangan air kotor. Banyak orang yang beranggapan bahwa untuk membuat septik tank haruslah berjarak minimal 10 meter dengan sumur, mengapa demikian ?, umumnya jawaban yang terlontar adalah agar sumur tidak terkontaminasi dengan septik tank, atau tidak mencemari sumur akibat. Septic tank sangat penting dan sangat dibutuhkan agar hidup kita lebih nyaman dan sehat. Septic tank rumah tangga sebaiknya diletakkan di bagian depan rumah. Akibatnya, tanah menjadi sangat lembap dan tidak. Seorang wanita yang tengah hamil tujuh bulan ditemukan tewas didalam sebuah lobang yang digali untuk septic tank di depan halaman rumah korban di desa karya indah kabupaten kampar riau. Hal ini karena di septic tank inilah kotoran seluruh penghuni rumah ditempatkan. Denah tangki septic (sumber : Untuk lingkungan perkotaan yang cenderung sangat padat, lebih tepat jika dipilih jenis septic tank tertutup, yang kedua bak penampungnya dibuat tertutup rapat. Pengertian utilitas bangunan denah septic tank mengenal sanitasi terbaik untuk rumah anda dan ukuran sampah perodua s. Untuk rumah tinggal yang dihuni.

Posting Komentar

0 Komentar